Перепланировка квартиры по ул. Уборевича, 36 в г. Минске
Пожелания заказчика:
- Объединение туалета и ванной в единый санузел и увеличение его площади за счёт коридора;
- Оборудование дверного проёма между жилой комнатой и кухней;
- Демонтаж встроенных шкафов в коридоре;
- Закладка существующего дверного проёма в кухню;
- Демонтаж перегородки с дверным проёмом между жилой комнатой и коридором;
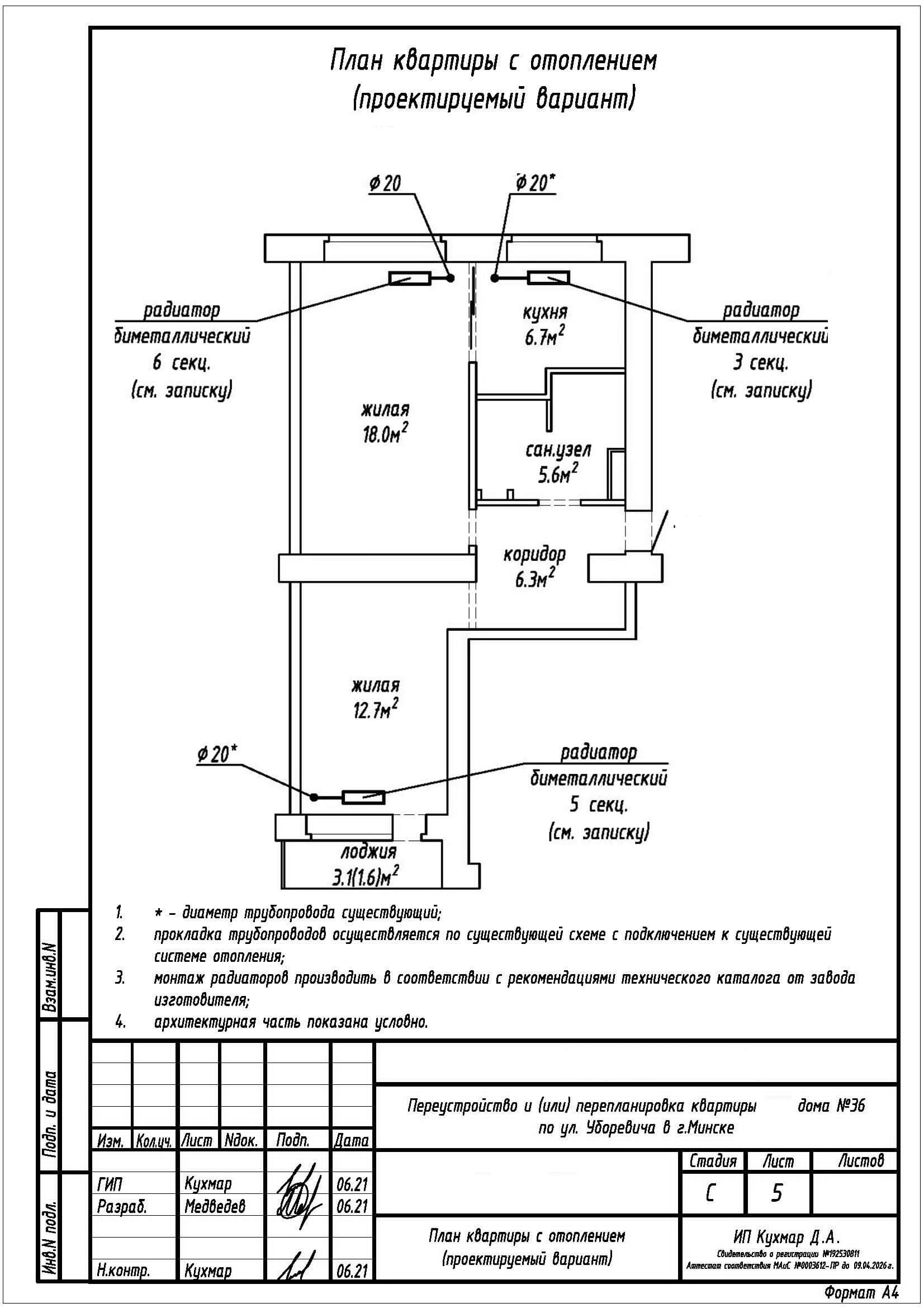
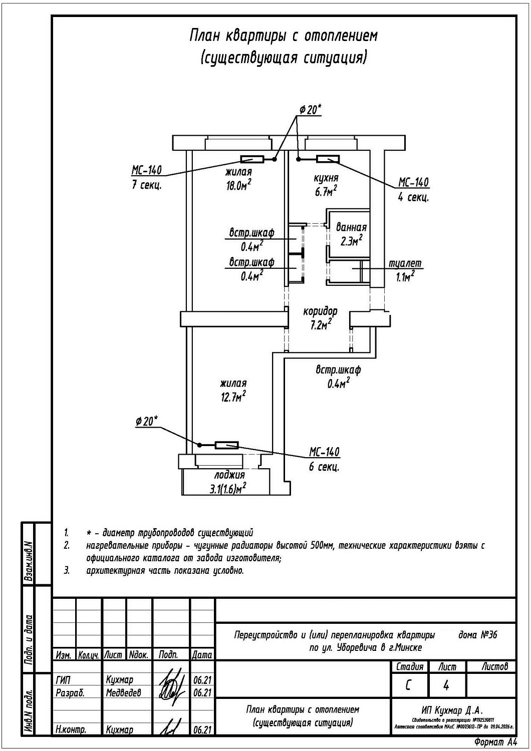
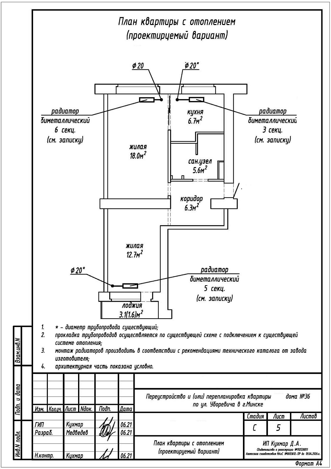
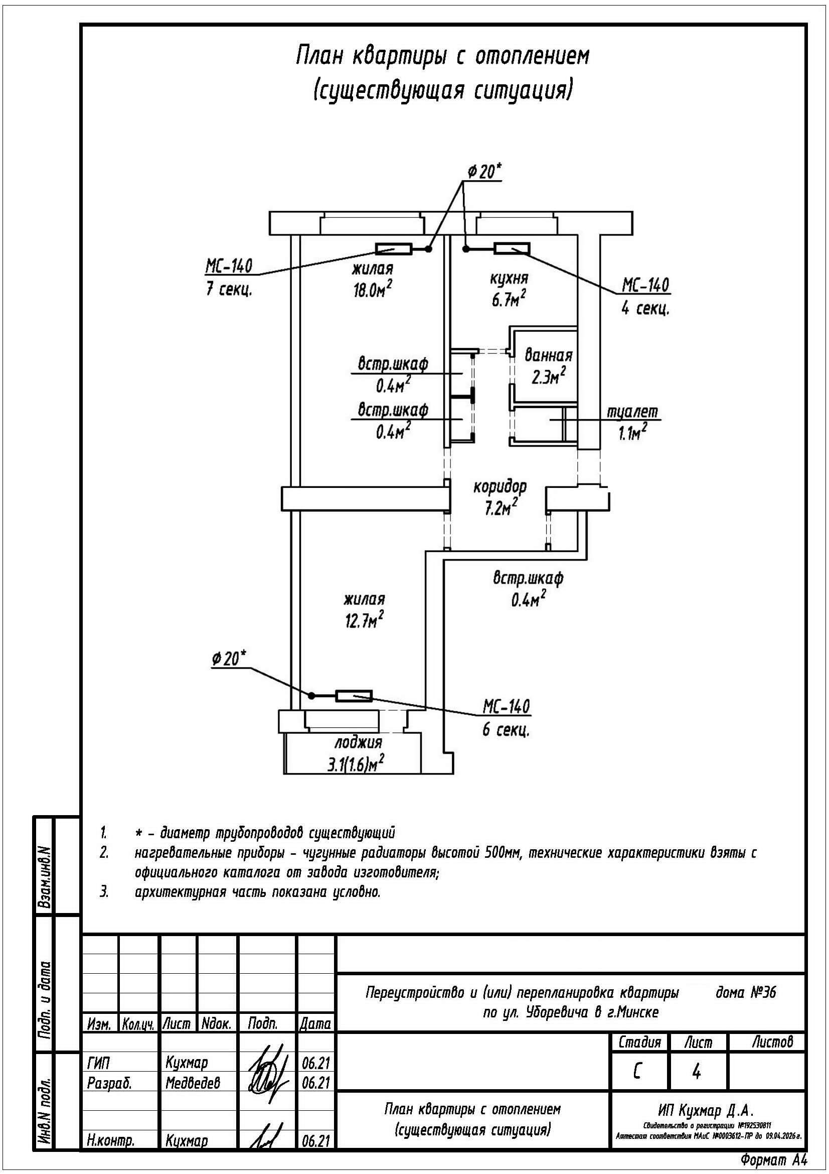
- Замена отопительных приборов.
Нами были разработаны следующие разделы проектной документации для согласования в исполкоме:
- АС - архитектурно-строительные решения;
- ОВ - отопление и вентиляция.
