Перепланировка квартиры по ул. Николы Теслы, 30 в ЖК «Минск Мир» в г. Минске
Пожелания заказчика:
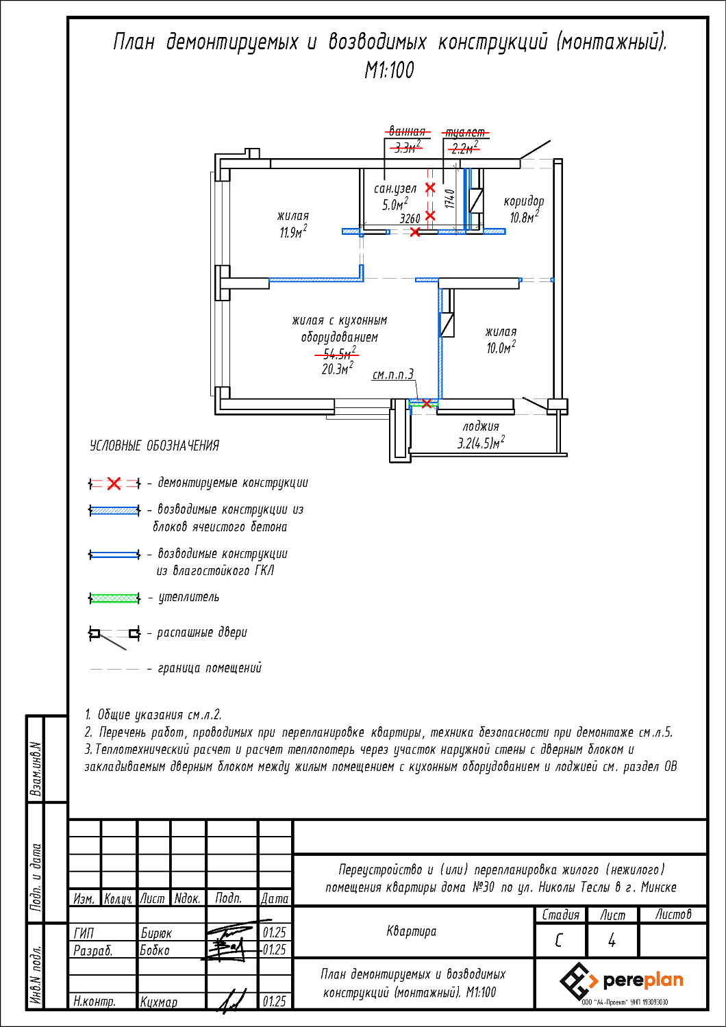
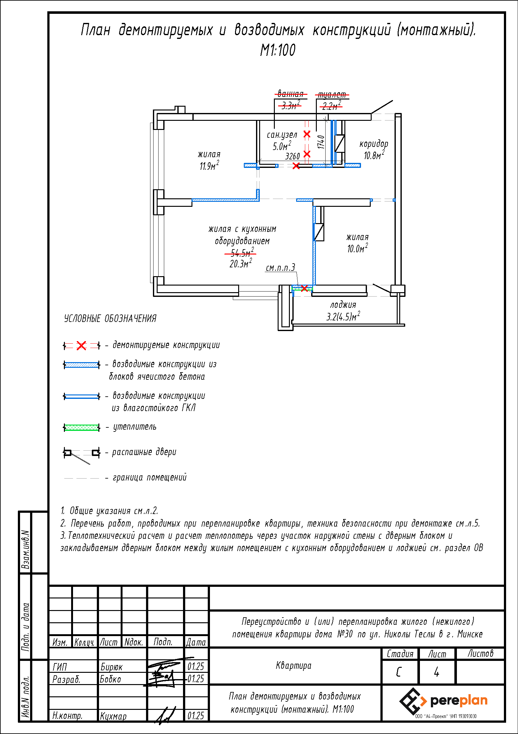
- Демонтаж перегородки между ванной и туалетом с последующим устройством зашивок из ГКЛ на части площади туалета с целью устройства объединенного сан.узла;
- Закладка дверного проема в перегородке между жилой с кухонным оборудованием и туалетом;
- Смещение дверного проема в перегородке между ванной и жилой с кухонным оборудованием;
- Устройство перегородок с дверными проемами на части площади жилой с кухонным оборудованием с целью устройства жилой с кухонным оборудованием, двух жилых и коридора;
- Закладка дверного проема в стене между жилой с кухонным оборудованием и лоджией;
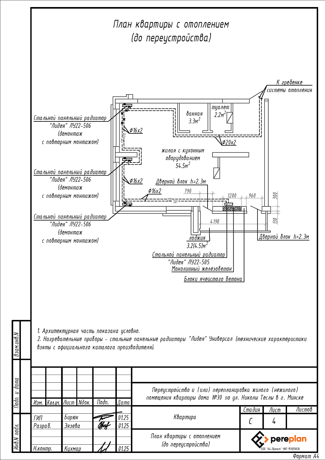
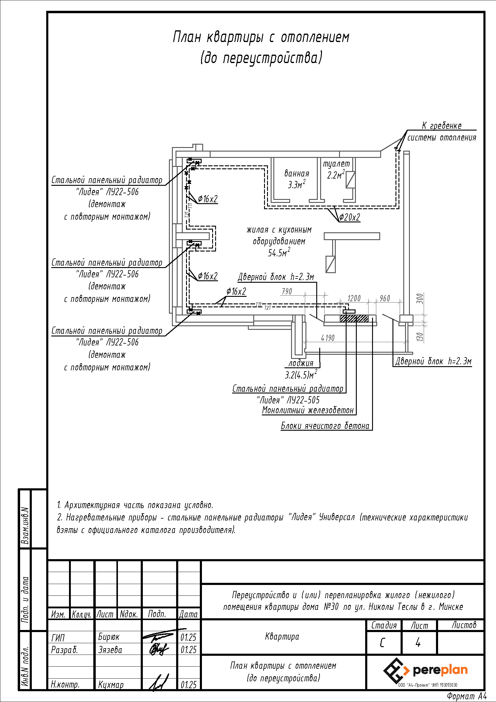
- Перенос отопительных приборов.
Нами были разработаны следующие разделы проектной документации для согласования в исполкоме:
- АС - архитектурно-строительные решения.
- ОВ - отопление и вентиляция.


