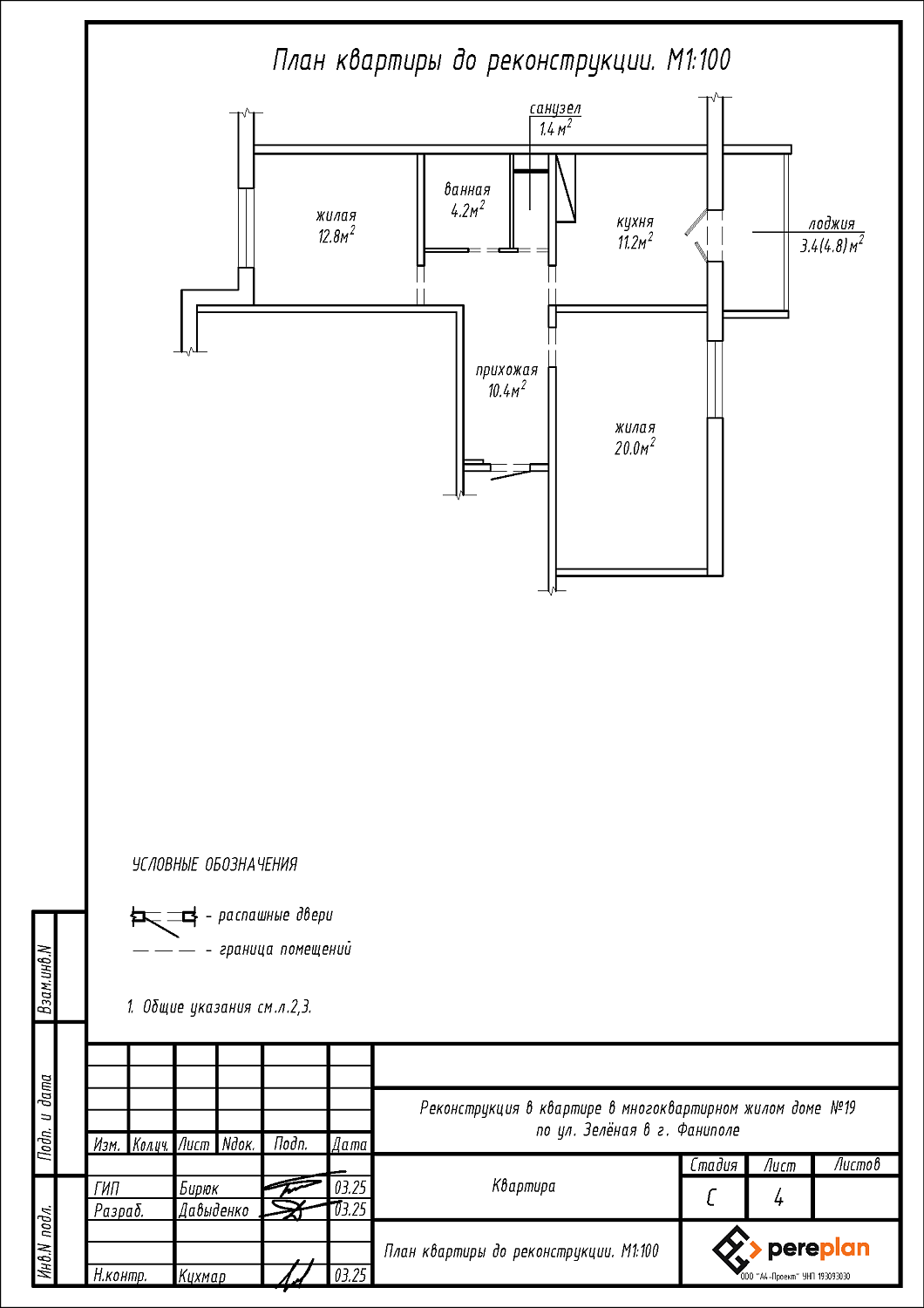
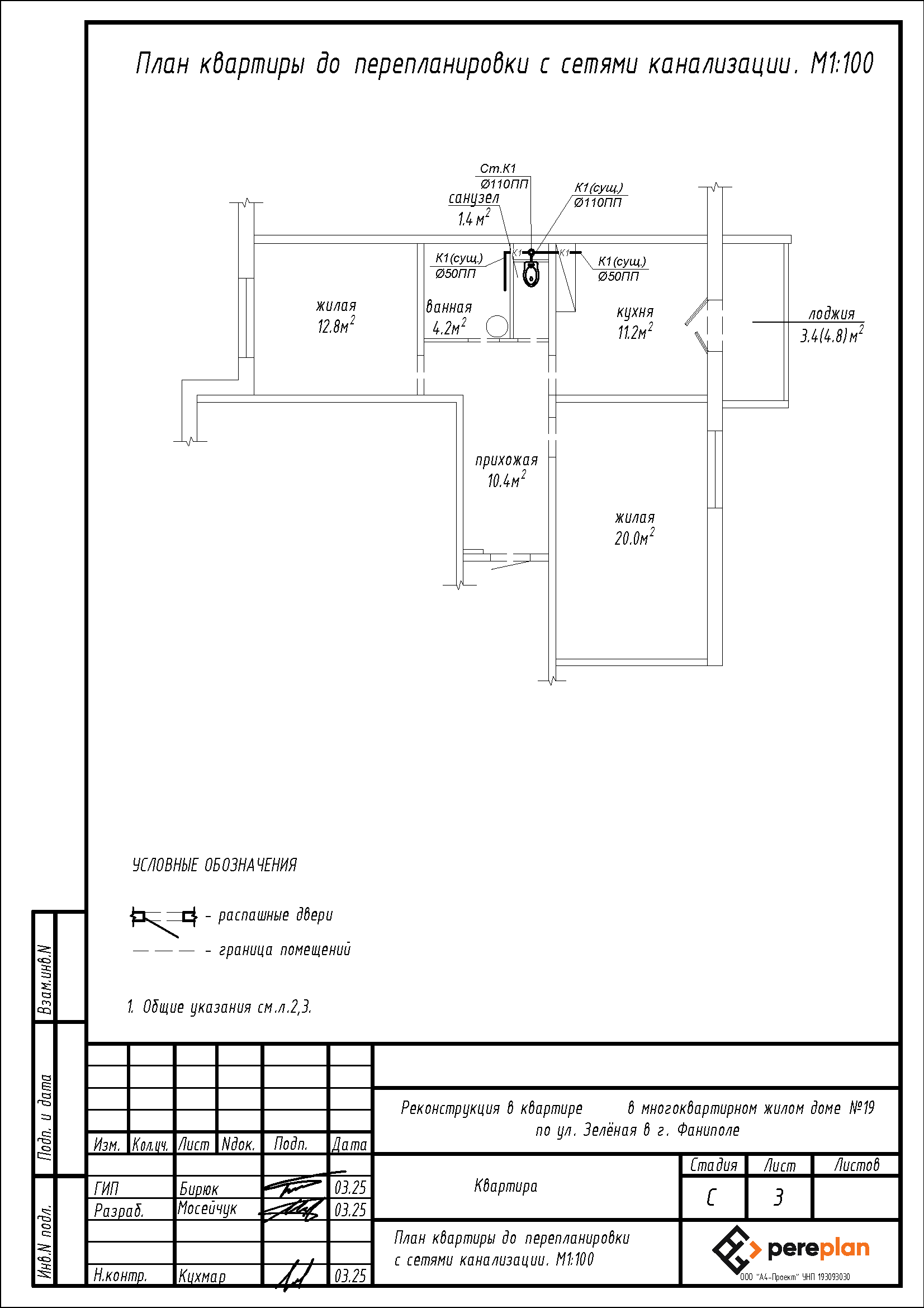
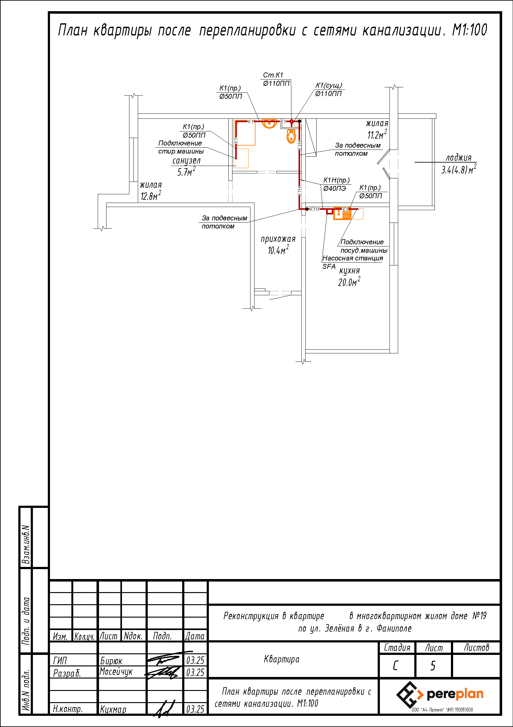
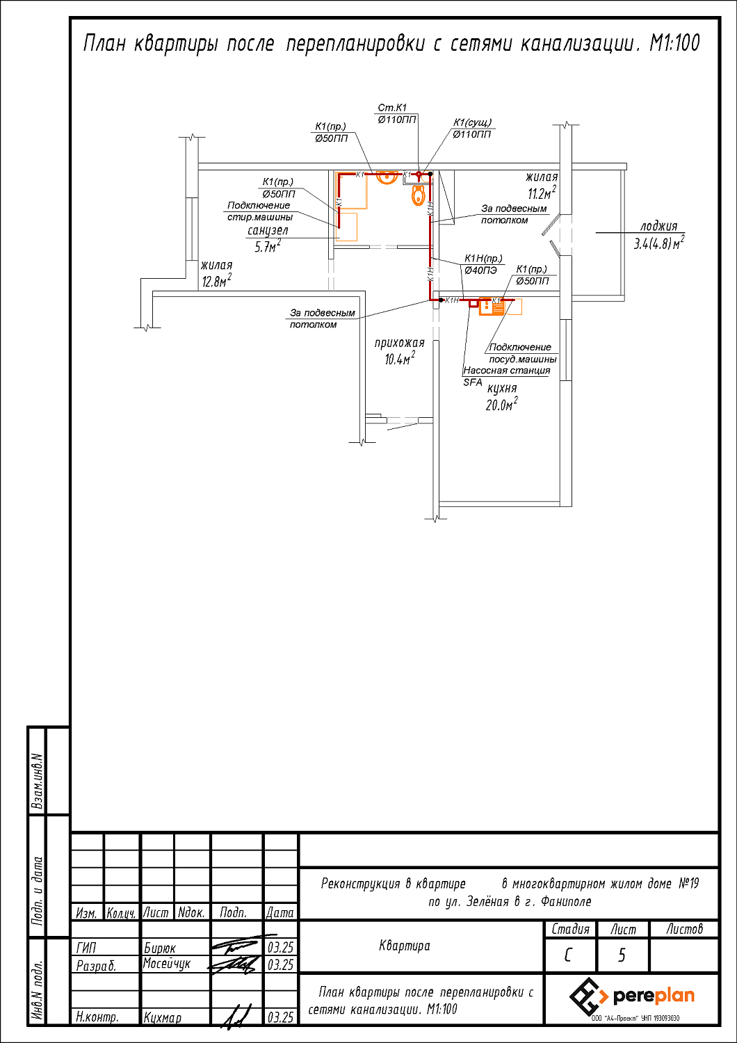
Перепланировка квартиры по ул. Зелёная, 19 в г. Фаниполь
Пожелания заказчика:
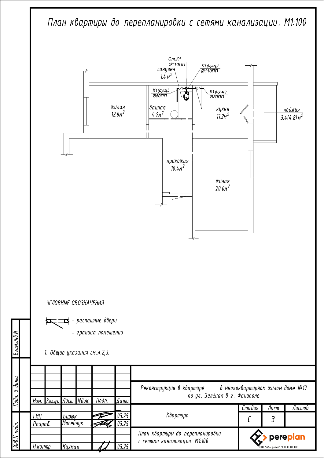
- Смена назначения помещений: кухни 11.2 м2 на жилую, жилой 20.0 м2 на кухню;
- Демонтаж перегородки и зашивки ГКЛ между ванной 4.2 м2 и санузлом 1.4 м2 с последующим устройством зашивки ГКЛ на части площади санузла 1.4 м2 с целью устройства совмещенного санузла;
- Увеличение дверного проема между прихожей и ванной;
- Закладка дверного проема в перегородке между прихожей и санузлом.
Нами были разработаны следующие разделы проектной документации для согласования в исполкоме:
- АС - архитектурно-строительные решения;
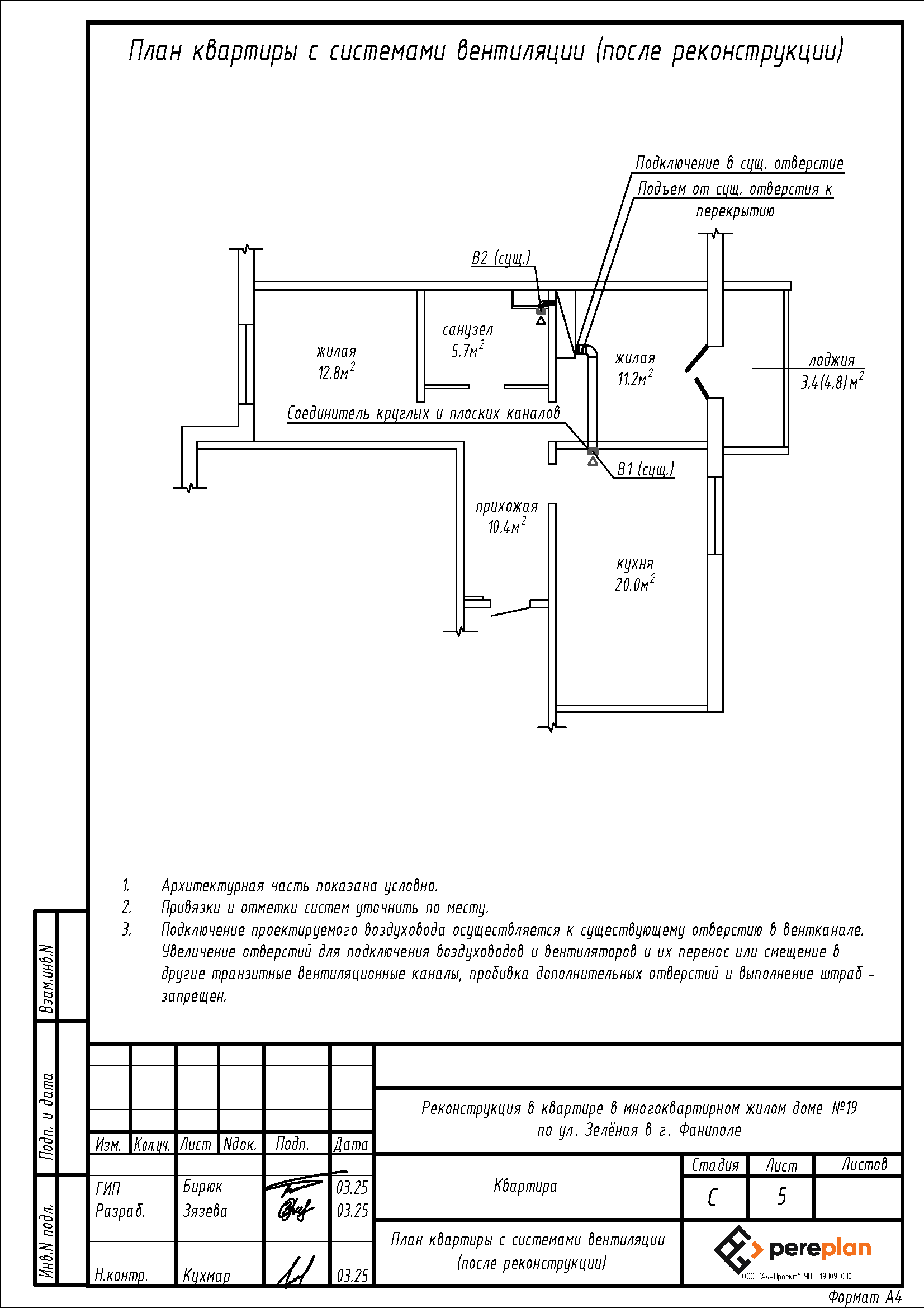
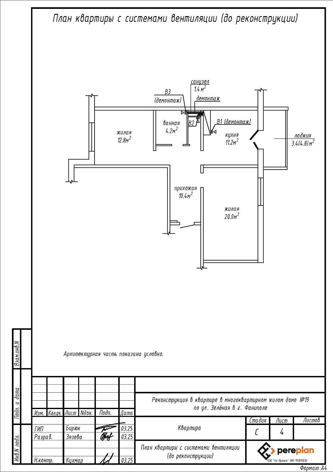
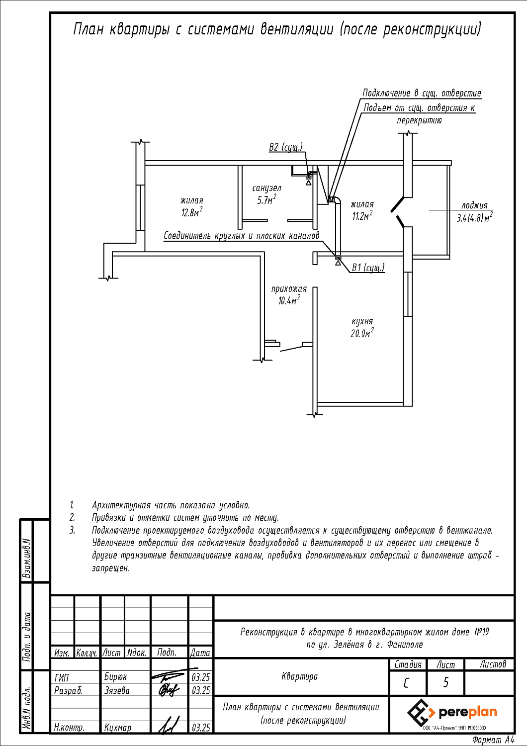
- ОВ - отопление и вентиляция;
- ВК - водоснабжение и канализация.
