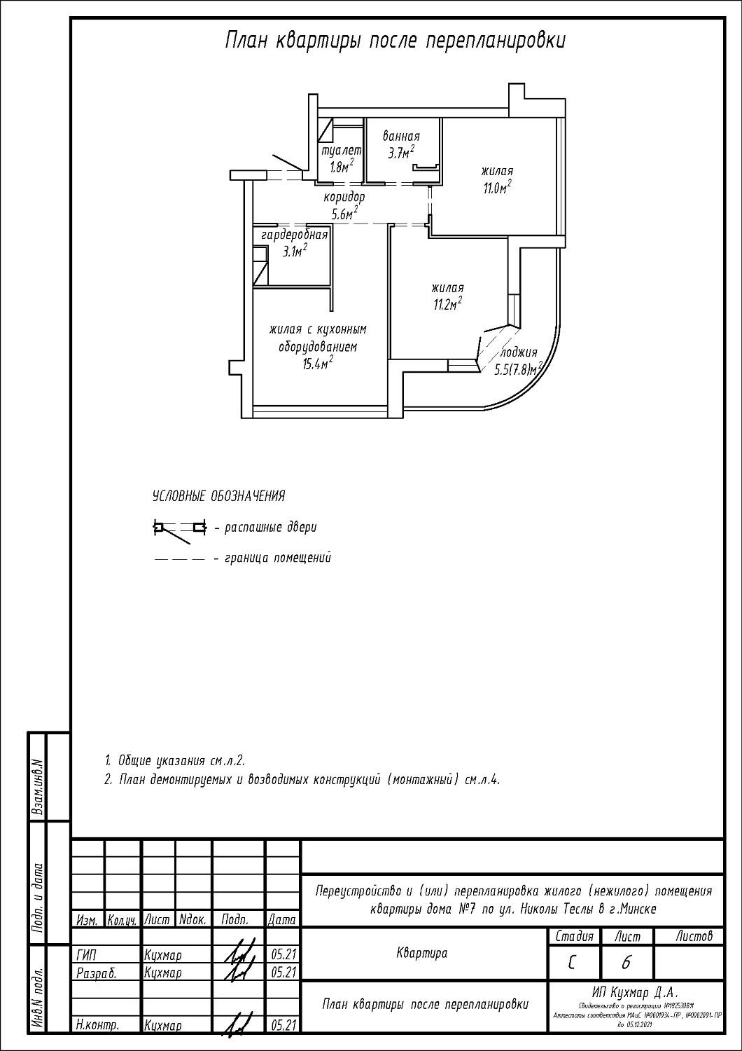
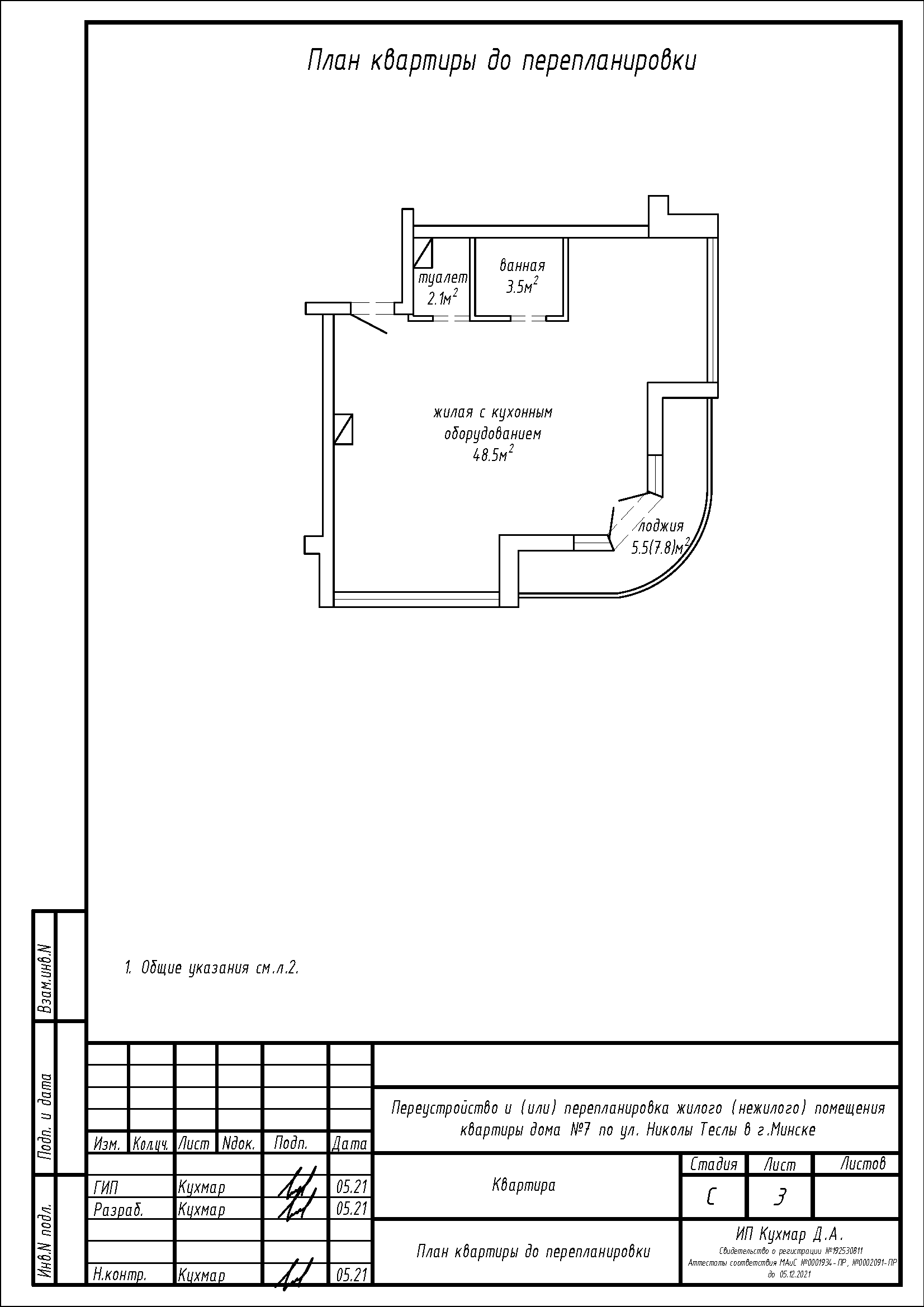
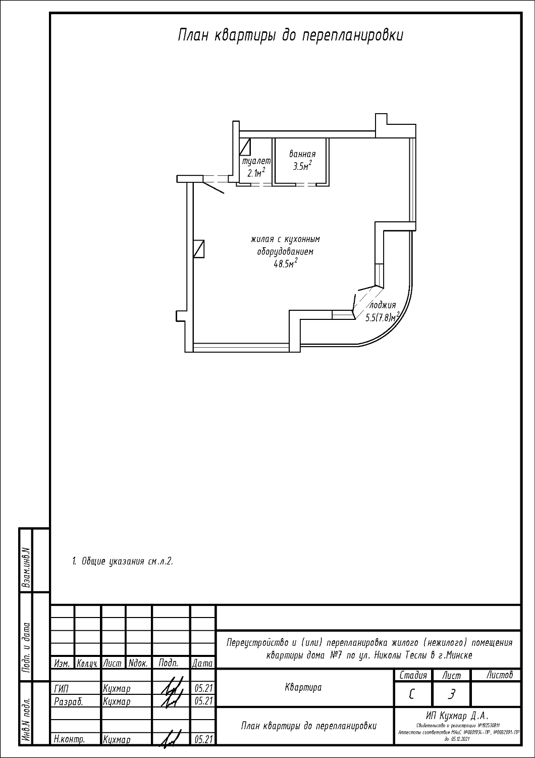
Перепланировка квартиры по ул. Николы Теслы, 7 в ЖК «Минск Мир»
Пожелания заказчика:- Разделение общей жилой с кухонным оборудованием на жилую с кухонным оборудованием, гардеробную, две жилые и коридор;
- Увеличение площади туалета и ванной за счёт площади коридора;
- Смена направления открывания входной двери;
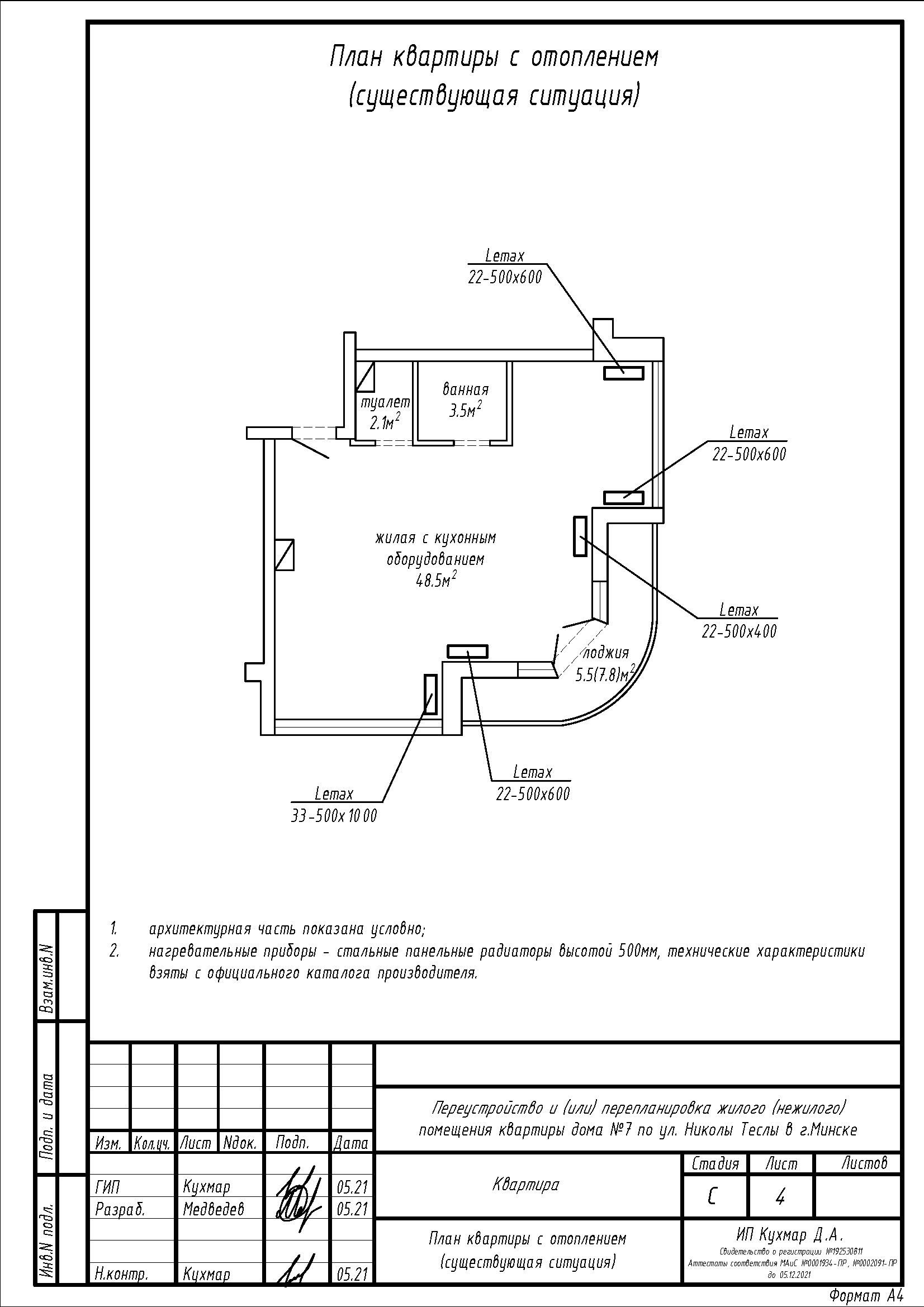
- Перенос и замена отопительных приборов.
Нами были разработаны следующие разделы проектной документации для согласования в исполкоме:
- АС - архитектурно-строительные решения;
- ОВ - отопление и вентиляция.
